SERVICES
1 PLAN & DESIGN
設計
あらゆる分野のプラントを熟知しプロセス設計から機器・設備設計まで安全で効率的な高水準のプラントを具現化
プラント設計を行うには、多くの経験・知識が必要となります。私たちが長年に渡り積み重ねてきた基礎研究とノウハウを基に、お客様の希望に沿ったご提案をします。
例えば粉体プラントにおいては、取扱粉体の物性を見極めることが重要です。同じ粉体であっても、粒径・温度・含水率によって物性が変化するため、付着などのトラブルを引き起こします。これらを注意し設計していくことがトラブルの少ない設備となります。そのため、何度も実粉体を使用してテストし、粉体物性を見極めた上で設計を行います。
さらに、製品納入前にもテストを行うことで、品質の高さを確保しています。

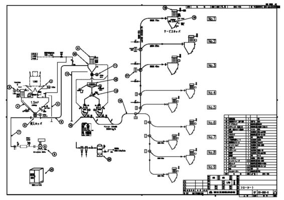
設計業務の流れ
-

現状調査
-

技術提案
-

システム基本設計
-

フローシート作成
-

機器別の詳細設計
-

電気・配管などの設備設計
先端技術と豊富な実績が培った、確かなプラント設計

最先端の設計ツールを用いた 革新的なエンジニアリング
3D CADを使用し、全体の配置設計だけでなく、各部品の強度チェック、圧力容器の応力分析も行っています。
大型の鉄骨架台には、構造計算ソフト(FAP-3)を用いて、安全かつ最適な鋼材選定をしております。

様々な工法を熟知し、 ニーズに合った機器・設備を設計
多くの機器の特徴を熟知した富士工機の技術者が、クライアントのニーズに合った設備を建設します。市販機器では対応できない場合は、機器の研究開発も行います。

現地調査は測定いらず 最新機器で効率よくデータ化
3Dスキャナーを使用して、現地調査を行っています。
スキャンしたデータを3Dモデル化することで、搬入経路の確認や配管経路の設計に役立てています。
環境問題への取り組み

低環境負荷プラントや、焼却・粉砕・選別など リサイクルプラントの設計を通して 環境問題に取り組む
家の解体時に発生する内壁の石膏ボードのリサイクル設備をお客様と開発しました。異物除去、粗粉砕、接着されている紙の分離を行うことで、石膏のみをリサイクル原料として再生することを実現しました。
各分野フローシート例
-

配合設備
-

粉砕設備
-

造粒設備
-

出荷設備
-

環境集塵設備
-

タイヤ破砕設備
-

乾燥設備
CASES












